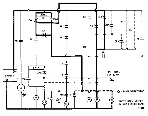
1. When engine is required to start, initiating contacts close, thus energizing initiating relay. Magnetic switch is energized through IR and AR contacts. Magnetic switch connects starting motor to battery. Cranking begins, and at same time overcrank timer is energized and begins to run.

CONTROL PANEL SATISFYING AUTOMATIC OPERATION DEMAND CRANKING (SWITCH SW-2 “ON,” SWITCH SW-1 AT “AUTOMATIC”)
2. When engine starts and normal oil pressure builds up, one set of oil pressure contacts close, energizing auxiliary relay which interrupts current flow to magnetic switch. Magnetic switch opens, interrupts current flow to starting motor and cranking action stops.

CONTROL PANEL STOPPING CRANKING AFTER START (OIL PRESSURE CONTACTOR DIRECTED)
3. If engine does not start in 30 seconds, overcrank timer contacts close energizing shutdown relay and lighting alarm lamp. Operation of shutdown relay interrupts current flow of initiating relay which opens and stops cranking action. Shutdown relay remains energized until switch SW-2 is manually turned to “OFF” position.
NOTE: Standard panel provides a single cranking cycle of 30 seconds duration.

CONTROL PANEL STOPPING CRANKING WHEN ENGINE DOES NOT START (OVERCRANKING TIMER DIRECTED)