|
|
|
|
|
|
| Illustration 1 | g00624846 |
|
Front View of the 30-SI Alternator |
|
|
|
|
|
|
|
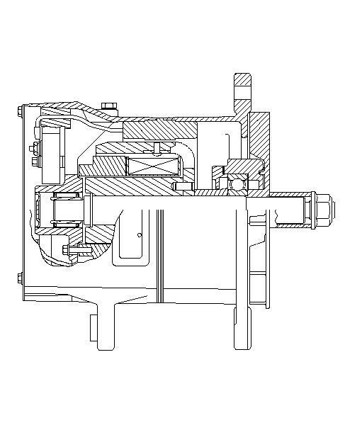
| Illustration 2 | g00624845 |
|
Side View of the 30-SI Alternator |
|
|
|
|
|
|
|
| Illustration 3 | g00624843 |
|
Rear View of the 30-SI Alternator |
|
|
|
|
|
|
|
| Illustration 4 | g00659616 |
|
Front View of the 34-SI Alternator |
|
|
|
|
|
|
|
| Illustration 5 | g00659997 |
|
Side View of the 34-SI Alternator |
|
|
|
|
|
|
|
| Illustration 6 | g00660002 |
|
Rear View of the 34-SI Alternator |
|
| Specifications for 30-SI Alternators | |||||
|---|---|---|---|---|---|
| Part Number Remanufactured Part Number |
4N-3987 OR-5204 |
4N-3986 OR-5203 |
114-2401 OR-8997 |
9X-7803 OR-3749 |
8C-6163 OR-1699 |
| Voltage Rating | 32V | 24V | 24V | 24V | 12V |
| Current | 60A | 60A | 75A | 100A | 105A |
| Application | Heavy Duty | Heavy Duty | Heavy Duty | Heavy Duty | Heavy Duty |
| Approved for Marine Use | Yes | Yes | No | No | Yes |
| Weight | 11.9 kg (26.2 lb) | 11.9 kg (26.2 lb) | 11.9 kg (26.2 lb) | 11.9 kg (26.2 lb) | 11.9 kg (26.2 lb) |
| Polarity | Negative Ground Insulated Case |
Negative Ground Insulated Case |
Negative Case Ground | Negative Case Ground | Negative Ground Insulated Case |
| Minimum Full Load Current (Cold) at 5000 rpm | 60A | 54A | 67.5A | 94A | 96A |
| Minimum Full Load Current (Cold) at 1500 rpm | 20A | 19A | 26A (1) (2) | 9A (1) (3) | 42A |
| Turn-on Speed | 2000 rpm | 2600 rpm | 3000 rpm | 2600 rpm | 2700 rpm |
| Output Voltage | 36.6 ±1.5 V | 28 ±1 V | 27.5 ±1.0 V | 28 ±1 V | 14 ±0.5 V |
| Rotation (4) | CW CCW |
CW CCW |
CW CCW |
CW CCW |
CW CCW |
| ( 1 ) | Minimum Full Load Current (Cold) at 2000 rpm |
| ( 2 ) | The minimum speed of the alternator should be 1800 rpm at low engine idle. |
| ( 3 ) | The minimum speed of the alternator should be 2300 rpm at low engine idle. |
| ( 4 ) | The rotation is viewed from the pulley. |
| Specifications for 34-SI Alternators | ||||
|---|---|---|---|---|
| Part Number | 169-4319 | 167-7812 | 165-5140 | 167-7816 |
| Voltage Rating | 24V | 24V | 24V | 12V |
| Current | 75A | 75A | 100A | 110A |
| Application | Heavy Duty Pad Mount |
Heavy Duty | Heavy Duty | Heavy Duty |
| Approved for Marine Use | Yes | Yes | Yes | Yes |
| Weight | 11.9 kg (26.2 lb) | 11.9 kg (26.2 lb) | 11.9 kg (26.2 lb) | 11.9 kg (26.2 lb) |
| Polarity | Negative Ground Insulated Case |
Negative Ground Insulated Case |
Negative Ground Insulated Case |
Negative Ground Insulated Case |
| Minimum Full Load Current (Cold) at 5000 rpm | 67.5A | 67.5A | 94A | 99A |
| Minimum Full Load Current (Cold) at 1500 rpm | 26A (1) (2) | 26A (1) (2) | 9A (1) (2) | 42A |
| Turn-on Speed | 3000 rpm | 3000 rpm | 2600 rpm | 2700 rpm |
| Output Voltage | 28 ±1 V | 28 ±1 V | 28 ±1 V | 14 ±1 V |
| Rotation (3) | CW CCW |
CW CCW |
CW CCW |
CW CCW |
| ( 1 ) | Minimum Full Load Current (Cold) at 2000 rpm |
| ( 2 ) | The minimum speed of the alternator should be 1800 rpm at low engine idle. |
| ( 3 ) | The rotation is viewed from the pulley. |
| Torque Specifications for the 30-SI Alternator | |||||
|---|---|---|---|---|---|
| Part Number Remanufactured Part Number |
4N-3987 OR-5204 |
4N-3986 OR-5203 |
114-2401 OR-8997 |
9X-7803 OR-3749 |
8C-6163 OR-1699 |
| Pulley Nut | 102 ± 7 N·m (75 ± 5 lb ft) | 102 ± 7 N·m (75 ± 5 lb ft) | 102 ± 7 N·m (75 ± 5 lb ft) | 102 ± 7 N·m (75 ± 5 lb ft) | 102 ± 7 N·m (75 ± 5 lb ft) |
| Cover for the Rectifier | 5.3 N·m (47 lb in) | 5.3 N·m (47 lb in) | 5.3 N·m (47 lb in) | 5.3 N·m (47 lb in) | 5.3 N·m (47 lb in) |
| Cover Plate Regulator and Mounting Plate Heat Sink |
3 N·m (27 lb in) | 3 N·m (27 lb in) | 3 N·m (27 lb in) | 3 N·m (27 lb in) | 3 N·m (27 lb in) |
| + Battery Terminal | 7.1 ± .8 N·m (62.8 ± 7.1 lb in) | 7.1 ± .8 N·m (62.8 ± 7.1 lb in) | 7.1 ± .8 N·m (62.8 ± 7.1 lb in) | 7.1 ± .8 N·m (62.8 ± 7.1 lb in) | 7.1 ± .8 N·m (62.8 ± 7.1 lb in) |
| – Battery Terminal | 6.2 ± .6 N·m (54.9 ± 5.3 lb in) | 6.2 ± .6 N·m (54.9 ± 5.3 lb in) | 6.2 ± .6 N·m (54.9 ± 5.3 lb in) | 6.2 ± .6 N·m (54.9 ± 5.3 lb in) | 6.2 ± .6 N·m (54.9 ± 5.3 lb in) |
| “R” Terminal Nut for the Regulator Stud |
2 N·m (18 lb in) | 2 N·m (18 lb in) | 2 N·m (18 lb in) | 2 N·m (18 lb in) | 2 N·m (18 lb in) |
| Nut for the Hex Mounting Bolt Bolt for the Adjusting Lug |
88 N·m (65 lb ft) | 88 N·m (65 lb ft) | 88 N·m (65 lb ft) | 88 N·m (65 lb ft) | 88 N·m (65 lb ft) |
| Frame Bolts | 6.2 N·m (55 lb in) | 6.2 N·m (55 lb in) | 6.2 N·m (55 lb in) | 6.2 N·m (55 lb in) | 6.2 N·m (55 lb in) |
| Ground Screw | 6 N·m (55 lb in) | 6 N·m (55 lb in) | 6 N·m (55 lb in) | 6 N·m (55 lb in) | 6 N·m (55 lb in) |
| Torque Specifications for the 34-SI Alternator | ||||
|---|---|---|---|---|
| Part Number | 169-4319 | 167-7812 | 165-5140 | 167-7816 |
| Pulley Nut | 102 ± 7 N·m (75 ± 5 lb ft) | 102 ± 7 N·m (75 ± 5 lb ft) | 102 ± 7 N·m (75 ± 5 lb ft) | 102 ± 7 N·m (75 ± 5 lb ft) |
| Cover for the Rectifier | 5.3 N·m (47 lb in) | 5.3 N·m (47 lb in) | 5.3 N·m (47 lb in) | 5.3 N·m (47 lb in) |
| Cover Plate Regulator and Mounting Plate Heat Sink |
3 N·m (27 lb in) | 3 N·m (27 lb in) | 3 N·m (27 lb in) | 3 N·m (27 lb in) |
| + Battery Terminal | 7.1 ± .8 N·m (62.8 ± 7.1 lb in) | 7.1 ± .8 N·m (62.8 ± 7.1 lb in) | 7.1 ± .8 N·m (62.8 ± 7.1 lb in) | 7.1 ± .8 N·m (62.8 ± 7.1 lb in) |
| – Battery Terminal | 6.2 ± .6 N·m (54.9 ± 5.3 lb in) | 6.2 ± .6 N·m (54.9 ± 5.3 lb in) | 6.2 ± .6 N·m (54.9 ± 5.3 lb in) | 6.2 ± .6 N·m (54.9 ± 5.3 lb in) |
| “R” Terminal Nut for the Regulator Stud |
2 N·m (18 lb in) | 2 N·m (18 lb in) | 2 N·m (18 lb in) | 2 N·m (18 lb in) |
| Nut for the Hex Mounting Bolt Bolt for the Adjusting Lug |
88 N·m (65 lb ft) | 88 N·m (65 lb ft) | 88 N·m (65 lb ft) | 88 N·m (65 lb ft) |
| Frame Bolts | 6.2 N·m (55 lb in) | 6.2 N·m (55 lb in) | 6.2 N·m (55 lb in) | 6.2 N·m (55 lb in) |
| Ground Screw | 6 N·m (55 lb in) | 6 N·m (55 lb in) | 6 N·m (55 lb in) | 6 N·m (55 lb in) |
The results for a 12 volt 30-SI and 34-SIAlternator’s rotor field winding test at 27 °C (80 °F) are in the following list:
- 5.5 to 9.0 Amperes
- 1.4 to 2.1 Ohms
The results for a 24 volt 30-SI and 34-SIAlternator’s rotor field winding test at 27 °C (80 °F) are in the following list:
- 2.9 to 3.6 Amperes
- 6.9 to 8.1 Ohms
The results for a 32 volt 30-SI Alternator’s rotor field winding test at 27 °C (80 °F) are in the following list:
- 1.4 to 1.9 Amperes
- 17.0 to 21.4 Ohms
|
|
|
|
|
|
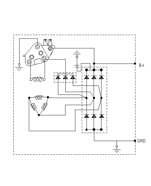
| Illustration 7 | g00650373 |
|
30-SI Alternator Schematic (Negative Ground Model) |
|
|
|
|
|
|
|
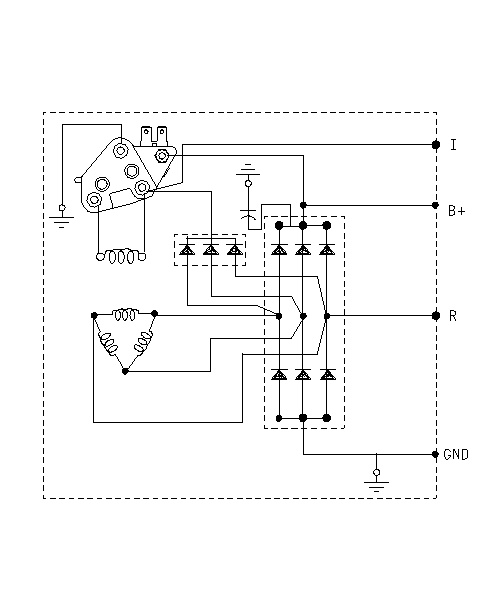
| Illustration 8 | g00624983 |
|
34-SI Alternator Schematic (Negative Ground Model) |
|
|
|
|
|
|
|
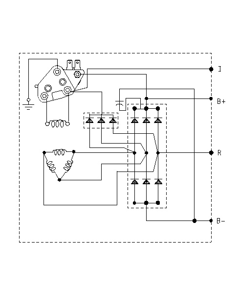
| Illustration 9 | g00625062 |
|
34-SI Alternator Schematic (Insulated Model) |
|








